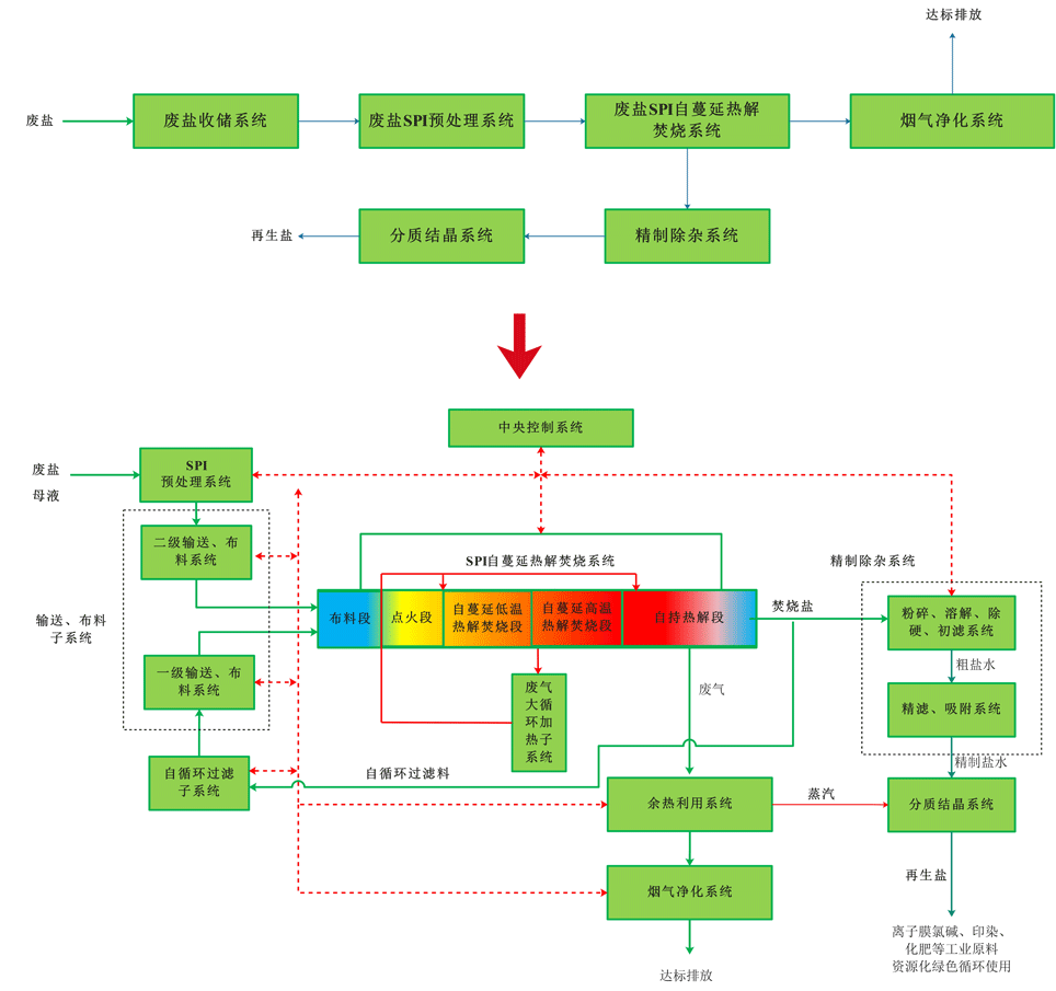
SPI废盐热解焚烧处置技术特点


SPI技术是对冶金、化工、节能、环保相关技术的深度跨界融合与集成创新,获得了多项发明专利;攻克了传统化工废盐焚烧装置设备腐蚀与堵塞严重的难题,突破了化工废盐绿色循环处置技术及连续稳定工业化生产的瓶颈问题。根据国家新政策,新建离子膜烧碱装置只能使用处置后的再生盐,否则无法通过政府部门审批,因此公司SPI系列技术已成为精细化工绿色循环产业的核心工艺,具有显著的独占性优势:
1.突破了化工废盐绿色循环处置技术及连续稳定工业化生产的瓶颈问题;
2.废盐有机物去除率和其他指标完全满足工业盐和离子膜标准,达到国内外领先水平;
3.废盐热解焚烧过程中产生的碳对有机物具有自吸附功能;
4.物料在SPI自蔓延热解焚烧处置过程中处于静止状态,无翻动,同时系统采用了自循环过滤装置,在自循环热解焚烧中能有效过滤其它杂质,废盐与系统装备不产生粘结,有效解决了废盐处置过程中管道堵塞、腐蚀及粉尘等问题;
5.有效利用废盐热解焚烧产生的高温气体,对下层废盐物料进行脱水、干燥、预热、蓄热,大幅降低能耗和处置成本;
6.处置系统采纳了冶金行业装备的特点,创新集成了化工等行业的特色,跨界用于环保行业,设备成熟可靠;
7.因采用了烟气多级循环和烟气大循环利用系统,烟气排放量减小60%。
8.投资和运行成本低;
9.工艺成熟,智能化程度高,系统操作简便;
10.占地面积小,项目落地条件易满足。


